新聞中心
推薦產品

- 攪拌式浮選機
攪拌式浮選機工作原理攪拌式浮選機工作時,隨葉輪轉動,槽內礦漿從四面經槽底由葉輪下端吸氣至葉輪葉片之間......

- BF浮選機
BF浮選機設備可普遍用以稀有金屬、輕金屬、和礦山企業物的選別,浮選藥劑槽合適于大、中小型浮選藥劑廠的......

- XJM浮選機
XJM浮選機工作原理XJM浮選機屬機械攪拌自吸式式浮選機,關鍵用以篩分0.5毫米下列的煤末,與此同時......
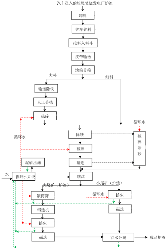
工藝流程
垃圾發電廠爐渣如何處理
隨著城市化進程的加快,垃圾處理問題越來越受到人們的關注。垃圾發電廠是一種比較常見的垃圾處理方式,它可以將垃圾轉化為能源。但是,垃圾發電廠在處理垃圾的過程中會產生大量的爐渣,如果不加以處理,會對環境造成污染。那么,垃圾發電廠爐渣如何處理呢?本文將為大家詳細介紹。
一、爐渣的成分
爐渣是指在垃圾發電廠中,通過高溫燃燒垃圾后,殘留下來的物質。爐渣的成分十分復雜,主要包括無機物、有機物和水分等。其中,無機物的含量較高,包括鋁、鐵、鈣、鎂等元素,還有一些有毒有害物質,如重金屬、氯化物等。
二、爐渣的處理方法
1.填埋
填埋是一種傳統的垃圾處理方式,也是目前垃圾處理中使用最廣泛的方式之一。填埋爐渣的方法是將其運往垃圾填埋場,與其他垃圾一起填埋。填埋的優點是處理簡單,成本低,但是會對環境造成污染,如滲濾液的產生,會對地下水造成污染。

2.回收利用
爐渣中含有大量的無機物,如鐵、鋁等,可以進行回收利用。鐵和鋁可以用于生產建筑材料、制造汽車零部件等。此外,爐渣中還含有一些有機物,如烷基苯、多環芳烴等,可以用于生產化肥、瀝青等。
3.焚燒

爐渣也可以通過焚燒的方式進行處理。焚燒可以將爐渣中的有機物和無機物分離,減少對環境的污染。但是,焚燒需要耗費大量的能源,并且會產生二氧化碳等有害氣體,對環境造成污染。
4.固化
固化是一種將爐渣中的有害物質固化在爐渣中的處理方式。固化可以減少爐渣對環境的污染,并且可以將爐渣用于生產建筑材料等。固化的方法包括水泥固化、玻璃固化等。
三、爐渣處理的注意事項
1.爐渣中含有大量的有害物質,處理時需要注意對環境的保護。
2.不同的爐渣處理方法適用于不同的爐渣成分和處理要求。
3.爐渣處理需要依據國家相關法律法規進行操作,以確保處理的合法性和安全性。
四、結語
垃圾發電廠是一種比較常見的垃圾處理方式,但是在處理垃圾的過程中會產生大量的爐渣。爐渣的處理方式有填埋、回收利用、焚燒、固化等。不同的處理方式適用于不同的爐渣成分和處理要求。在進行爐渣處理時,需要注意對環境的保護,并依據國家相關法律法規進行操作。




